US12510320 - Dual use magazine identification wire with power routing

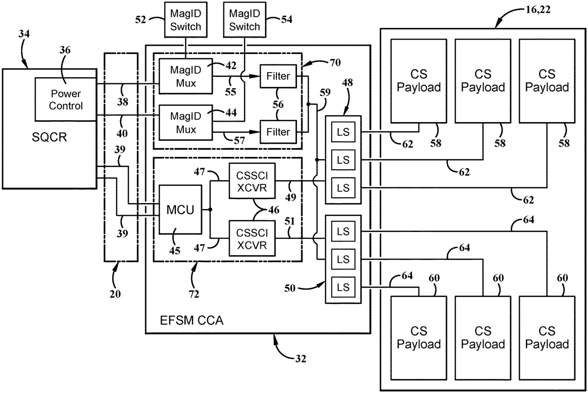
The patent describes an enhanced fire select multiplexing assembly designed for a countermeasure dispenser system, which facilitates power and data transmission to countermeasure payloads using existing vehicle wiring. It includes components such as a sequencer, power control module, and transceivers, enabling the delivery of 20 W of power to multiple expendable payloads over a single fire pin pair.
Claim 1
1 . An enhanced fire select multiplexing (EFSM) assembly for a countermeasure dispenser system comprising: at least one sequencer; a 28V power control module; a first magazine identification line operable to connect the at least one sequencer and the 28V power control module to a first transceiver and a first 28V bus; a second magazine identification line operable to connect the at least one sequencer and the 28V power control module to a second transceiver and a second 28V bus; a first countermeasure expendable payload connected to the first transceiver and first 28V bus; and a second countermeasure expendable payload connected to the second transceiver and second 28V bus; wherein the EFSM assembly is configured to provide power and data transmission to at least one countermeasure expendable payload from one of the first and second countermeasure expendable payloads over a single fire pin pair; and wherein the first and second transceivers and 28V busses are operable to deliver 20 W of power to the first and second countermeasure expendable payloads. at least one sequencer; a 28V power control module; a first magazine identification line operable to connect the at least one sequencer and the 28V power control module to a first transceiver and a first 28V bus; a second magazine identification line operable to connect the at least one sequencer and the 28V power control module to a second transceiver and a second 28V bus; a first countermeasure expendable payload connected to the first transceiver and first 28V bus; and a second countermeasure expendable payload connected to the second transceiver and second 28V bus; wherein the EFSM assembly is configured to provide power and data transmission to at least one countermeasure expendable payload from one of the first and second countermeasure expendable payloads over a single fire pin pair; and wherein the first and second transceivers and 28V busses are operable to deliver 20 W of power to the first and second countermeasure expendable payloads.
Google Patents
https://patents.google.com/patent/US12510320
USPTO PDF
https://image-ppubs.uspto.gov/dirsearch-public/print/downloadPdf/12510320