US12510342 - Systems for delivering explosives and methods related thereto

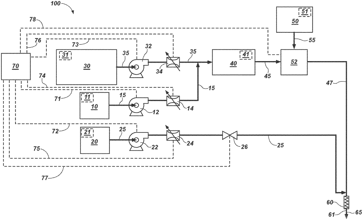
This patent describes a system for delivering explosives with adjustable energy levels by using a control system to manage the flow of a gassing agent into an explosive. The system aims to create a sensitized explosive that can be tailored to specific density profiles within a blasthole.
Claim 1
1 . A system for varying the explosive energy of explosives delivered to a blasthole, the system comprising: a first reservoir configured to store a gassing agent; a second reservoir configured to store an explosive; and a control system configured to vary a flow rate of the gassing agent to the explosive to form a sensitized explosive for flowing into the blasthole according to a blasthole explosive density profile having a desired density in discrete segments of the blasthole. a first reservoir configured to store a gassing agent; a second reservoir configured to store an explosive; and a control system configured to vary a flow rate of the gassing agent to the explosive to form a sensitized explosive for flowing into the blasthole according to a blasthole explosive density profile having a desired density in discrete segments of the blasthole.
Google Patents
https://patents.google.com/patent/US12510342
USPTO PDF
https://image-ppubs.uspto.gov/dirsearch-public/print/downloadPdf/12510342